一、項目概況
中國移動攜手遼寧排山樓黃金礦業有限責任公司共同打造5G智慧礦山應用,采用5G SA+MEC的專用組網架構,通過增強型一體化UPF下沉,實現本地數據計算,利用5G專網數據不出場、低時延、高可靠運行的技術特點,將井下電機車無人駕駛、破碎機遠程控制、礦山數字孿生的運行、環境、報警等數據回傳到調度指揮中心,進行自動化作業,通過“少人化、無人化”的生產運營,真正實現礦山智能化管控、智慧化管理。
1. 項目背景
5G已是近年來科技領域最熱門的關鍵詞之一,被稱作“新基建中的領頭羊”。作為經濟新動能,5G“新基建”正在邁入起航階段,5G將不斷推動萬物互聯,持續推動產業轉型和技術創新,各行各業都在積極探索5G新技術的應用場景和模式。
遼寧排山樓黃金礦業有限責任公司作為阜新市第一批智慧礦山示范企業,為落實阜新市委市政府加快推進數字礦山建設要求,解決企業發展中遇到的礦區效率低、風險大等日益凸顯的問題,需求通過5G網絡提升礦山的智能化和信息化水平,推動企業智能化升級改造,打造國家級智慧礦山。結合生產實際,中國移動通信集團遼寧有限公司通過現場勘查調研,為貴企業制定基于5G專網的智慧礦山方案。
2. 項目簡介
(1)礦山技術的發展大體經歷了四個階段,就是原始階段--機械化階段--數字化信息化階段--正在向智慧化階段邁進。
原始開采階段:人們主要通過手工和簡單的工具稿刨、锨挖進行礦山的采掘活動,生產主要靠人力,效率極低。
機械化階段:礦山在采掘、運輸、提升、以及生產輔助方面采用大量機械設備和爆破施工,生產效率得到大大提高,礦井用人數量大大減少。
數字化信息化階段:計算機技術的飛速發展,給傳統產業的發展帶來了巨大機遇,“用信息技術改造傳統產業,提升傳統產業實現跨越式發展”也成為國家的戰略,煤礦開展的“兩化融合”、“三網合一”等工作就是這一階段的典型代表。從字面意義上來講,數字化就是將“書面”信息轉變成電子信息、數字信息;信息化主要是解決數據傳輸、數據呈現問題。
智慧化階段:當前發達國家在各個領域都快速向智慧時代飛進,例如無人機、巡檢機器人,無人礦卡等。
(2)智慧礦山的發展是一個不斷進步的過程,而且隨著科技水平的提高,智慧化的程度也將不斷提升。智慧礦山的建設可劃分為三個階段。
一是單個系統、單項技術的智能化,實現一個系統、一個崗位的“點上的無人”。
二是多個系統的智慧化,實現部分系統的集成,實現“面上的無人”。
三是實現“一個礦井的無人”,就是井下生產、安全、后勤系統的全面無人。
結合目前礦山行業現狀,針對三個階段性目標,部署井下5G無線專網為后續實現遠程機械控制和無人化作業打下夯實基礎。
3. 項目目標
中國移動助力遼寧排山樓黃金礦業有限責任公司打造5G+智慧礦山行業無人化應用領先優勢,為全社會的數字化經濟發展提供新動能。
二、項目實施概況
遼寧排山樓黃金礦業有限責任公司5G+智慧礦山項目通過5G、邊緣計算等通訊前言技術和冶金產業的結合,用信息通道代替人工路徑,以遠程操控的方式解決了現場操作難度大風險高的問題,顯著改善作業環境,提升溜井工作效率10%,當前階段可減少人力45人,切實為客戶安全高效生產提供保障。
1. 項目總體架構和主要內容
智慧礦山項目主要建設5G+智慧礦山管控平臺及相關附屬設施等,主要包括調度中心建設、基礎網絡升級、井下通風系統自動化控制技術,安全避險系統開發應用等工作內容。
利用5G技術實現井下遠程開采、運輸、提升、選礦等目標,從智能設備和管理系統中獲取生產數據和管理信息,應用大數據技術實現生產數據和管理信息的存儲及上云,通過云計算和人工智能等技術實現對生產數據和管理信息的自動分析、快速處理,實現智能判斷和遠程控制等功能。
排山樓公司智能礦山建設,總體按照“1146”戰略全面推進:
1是:一個生產調度指揮中心包含數據中心。
1是:一套生產經營全流程可視化三維立體管控平臺。
4是:生產技術開發、工藝流程控制、生產經營管理、綠色安全環保。
6是:選冶流程智慧專家系統、井下生產智能化系統、安全環保智慧管控系統、數字化采礦系統、基于大數據的智慧決策系統、生產經營智慧管控系統。

圖1 總體架構
2. 網絡、平臺或安全互聯架構(一個或多個均可)
(1)遼寧排山樓黃金礦業有限責任公司5G網絡建設采用5GSA+MEC的專網組網架構,服務模式為尊享模式,井下100米巷道(長830米)全部覆蓋5G專網,通過增強型邊緣UPF下沉到井下100米巷道,實現本地數據計算,滿足電機車數據不出場、低時延、高可靠運行的網絡環境要求;21個井口采用4G、5G雙網絡建設方案,滿足井下人員通信需求。

圖2 網絡架構

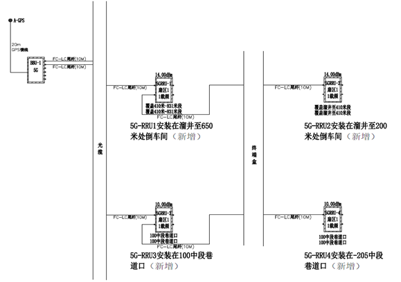
圖3 信源組網

圖4 巷道綜合布線

圖5 天線位置

圖6 饋線安裝位置
井上部分采用BBU+AAU宏基站方式進行覆蓋,BBU安裝在排山樓金礦無線機房,AAU安裝在排山樓金礦樓頂角鋼塔上,通過光纜傳輸,目前井上已經開通5G業務。
3. 具體應用場景和應用模式
電機車無人駕駛:5G專網+MEC結合,通過高清攝像頭,實現電機車無人駕駛及安全監控;在利用原有設施的基礎上,引入先進的遠程駕駛技術、自動控制技術和精細化管理技術,提升系統的整體運行效率和運輸能力。
破碎機遠程控制:變焦攝像頭+5G專網+MEC,通過高清攝像頭,實現破碎機遠程操控;5G低時延實現可靠機械操控,提升工作效率。
礦山數字孿生:數字孿生是一個數據可視化、人機強交互、工藝自優化的高逼真井下巷道三維鏡像作業場景,數字孿生是以數字化方式創建物理實體的虛擬模型,通過虛實交互反饋、數據融合分析、決策迭代優化等手段,為物理實體提供更加實時、高效、智能的運行或操作服務,是動態反饋的數字化工作面鏡像體,基于設備運行的感知數據,以數字映射井下實際生產及安全狀況。
4. 安全及可靠性
優享模式:公網公用
功能:業務加速、業務隔離、QoS、DNN、切片
專享模式:公網專用
功能:本地業務保障、增強室內外無線覆蓋
尊享模式:專網專用
功能:超級上行、用戶專用接入、基站專用
由于電機車無人駕駛要求網絡時延低于20ms,故選用尊享模式,利用UPF下沉至礦區,可以滿足網絡時延低于20ms,選擇共享UPF網絡時延50ms左右,不能滿足電機車無人駕駛要求,同時利用UPF下沉,實現數據不出礦區,最大程度保障網絡安全和數據安全。
5. 其他亮點
增強型一體化UPF具備UPF+MEP和APP融合能力,同時具備計算和連接能力滿足企業訴求,極簡運維一站式服務。MEP能力:負載均衡、DNS服務、路由控制、帶寬管理、服務注冊、NET轉換、應用代理、應用服務、API能力開放。
當前階段,為聚焦礦山行業市場拓展和業務發展,降低平臺集成復雜性,提升網絡與平臺系統結合效果,對于有邊緣計算功能需求或邊緣云部署需求的礦企用戶,建議按需選擇增強型一體化UPF,增強型一體化UPF兼具UPF和邊緣計算業務平臺能力,能夠提供各類軟件應用系統運行環境,實現業務和網絡更好的互動。
針對遼寧排山樓黃金礦業有限責任公司同時要求本地分流及邊緣計算平臺場景:邊緣計算平臺系統為邊緣應用提供運行環境(提供負載均衡、DNS、路由控制、帶寬管理、API能力開放等MEP功能,提供部署APP所需的虛擬化環境,支持自研及企業應用同步部署)并實現對邊緣應用的管理,除實現礦區本地分流外,視頻傳輸、遠程控制等應用APP可以部署在邊緣計算平臺,建議結合流量、PDU會話數、應用需求選擇增強型一體化UPF,支持在模型配置基礎上按需擴展邊緣云規模和能力。
三、下一步實施計劃
1. 計劃1
2023年工作內容:
整合公司內部所有生產部門的工業自動化系統和視頻監控系統,并實現其數據上云,實現生產數據和視頻數據自動存儲、分析和處理等功能,為生產和管理提供決策依據。
整合公司內部所有辦公和管理系統,實現生產和辦公數據融合,消除信息孤島,并在此基礎上實現數據互通,提高辦公自動化程度和效率。
2. 計劃2
2024年工作內容:
實現辦公、管理、安全和生產管理系統融合,將所有生產和管理數據上傳到數據中心,并利用大數據和人工智能技術對數據處理,自動生產管理指令下發給生產和管理系統,從而實現智慧礦山的智能管理。
四、項目創新點和實施效果
1. 項目先進性及創新點
通過增強型一體化UPF下沉,實現本地數據計算,利用5G專網數據不出場、低時延、高可靠運行的技術特點,將井下電機車無人駕駛、破碎機遠程控制、鏟運機遠程控制的運行、環境、報警等數據回傳到調度指揮中心,進行自動化作業,通過“少人化、無人化”的生產運營,真正實現礦山智能化管控、智慧化管理。
3. 實施效果
中國移動助力遼寧排山樓黃金礦業有限責任公司打造5G+智慧礦山行業無人化應用領先優勢,為全社會的數字化經濟發展提供新動能。


